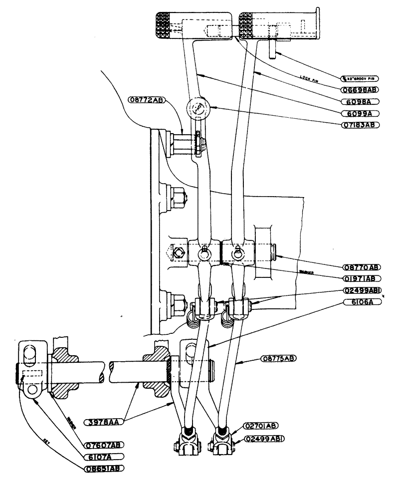
Запчасти Case IH LA-SERIES (053) - DIFFERENTIAL BRAKE ASSEMBLY TRACTOR NO. 5418607 AND AFTER (06) - POWER TRAIN

Схема запчастей Case IH LA-SERIES - (053) - DIFFERENTIAL BRAKE ASSEMBLY TRACTOR NO. 5418607 AND AFTER (06) - POWER TRAIN
08651ab
3978aa
6098a
6107a
02499abi
07607ab
08772ab
02499abi
08775ab
01971ab
02701ab
08770ab
6099a
07183ab
06698ab
6106a
FIT
1:1
100%